两级污泥法在高浓度氨氮工业废水中去生物氮的去除
摘要:生物氮去除(BNR)工艺是去除废水中低浓度氨氮最普遍的方法,但是不适用于处理高浓度氨氮废水。本课题研究实际废水浓度为5000mgN-NH4+/L的氮容量生物法去除能力。实验法建立于两套污泥法,一个硝化活性污泥,另一个反硝化活性污泥。法处理实际工业废水450天,在这期间,它显示了氧化所用氨氮的能力在0.11和0.18gN-NH4+/(gVSS.d)。两个关键工艺评价参数:最大硝化速率(MNR)和最大反硝化速率(MDR)。MNR是在三个不同温度连续运行确定的:15℃、20℃和25℃,所得到的值分别为0.10、0.21和0.37g N-NH4+/(gVSS.d)。使用两种不同工业碳源取得了完全反硝化,一个主要为乙醇和另一个主要为甲醇。使用乙醇的MDR(0.64 g N-NOX-/(gVSS.d))是使用甲醇的MDR(0.11 g N-NOX-/(gVSS.d))大约6倍。
关键词:生物氮去除(BNR) 硝化 反硝化 两阶段污泥法
1 概述
各种各样人类活动产生大量氨氮废水:石化产品、化肥和食品工业、城市固体垃圾处理站点或者猪农场垃圾的沥出液。处理这类垃圾产生一系列环境问题,其中水生物是最大的受害者,因为溶解水里的自由氨。
BNR工艺是去除废水中低浓度氨氮最普遍的方法,但是不适用于处理高浓度氨氮废水,使用更频繁的物化法,比如吹脱。生物处理高浓度工业废水主要问题是高浓度氨氮或者亚硝酸盐抑制硝化反应。但是从环境和观点来看,BNR工艺处理高浓度氨氮废水是一个引人注意的方法。
在设计生物废水处理厂要求氮去除中硝化和反硝化速率是关键参数。考虑到这个原因,非常由必要通过实验确定最大硝化速率(MNR)和最大反硝化速率(MDR),实验条件按照工业比例与处理厂相似。
本研究的目的是去确定对氨氮浓度5000mgN-NH4+/L实际工业废水的生物法处理法。这个浓度高于所查找的资料的浓度。
为了减少法总体积同时保证两阶段污泥较适宜,BNR使用不同尺寸。本采用了两个独立阶段法中的一个;第一阶段是硝化活性污泥阶段和第二阶段是反硝化过程。每个阶段由一个反应池和沉淀池组成,产生两个不同微生物菌种生长:硝化微生物和反硝化微生物。
为了处理低/N比率工业废水,有必要增加外加有机碳源。在反硝化过程中使用不同标准选择特殊外加碳源。首先,有必要考虑碳化合物产生最高MDR。已出版的参考资料给出了一些对照数据。一席作者提出乙酸比葡萄糖、甲醇、乙醇取得更高的速率。然而,其它作者用甲醇取得了与使用乙酸相接近的结果。一些参考资料显示乙酸比甲醇达到更高的速率,尽管其它论文显示相反的结果。
也有必要考虑外加碳源的成本和有效性。如果碳源是化学混合物(乙醇、甲醇和乙酸),它能以一定市场价格得到。如果计划建工业规模处理厂,外加碳源应该是便宜的,并且能产生足够的数量保证污水处理厂连续运行。使用含碳副产品能满足这些要求,它们被由工厂普遍产生的,但不认为是废物产品。
本论文主要研究两阶段污泥法硝化和反硝化阶段,目的为了确定MNR和MDR.。另外,温度对反硝化过程的影响,和研究不同外加碳源对反硝化的影响。
2 材料和方法
2.1 废水说明
除了高浓度氨氮废水(N-废水),工艺还包括处理另一种工业废水,主要含有有机物(-废水),它有利于反硝化。然而,这种有机物不足够反硝化所有生成的硝酸盐。因此,要使用外加碳源。
表格2说明了两种实际工业废水基本组成。可以看到,在含氮废水中氨氮浓度范围为4000-6000mgNH4+/L,而含废水中浓度范围为1300-1500mg/L。大多数这种有机物质是乙醇,因此很容易生物降解。含氮废水也包含了高浓度氯化物和硫酸盐阴离子。
2.2 外加碳源概述
两种外加碳源使用两工业加工副产品。第一种副产品是酒精饮料生产的混合废物。第二种副产品是化工厂的废物,甲醇、异丙基乙醇和丙酮构成。它主要成分是甲醇。表格3显示了两种副产品的成分。贯穿这篇论文,它们称为“乙醇混合物”(酒精饮料废物形成的)和“甲醇混合物”(化学废物形成的)。
处理厂每一个反应器都有在线传感器(溶解氧(DO)、pH、ORP、温度)连接到探测控制器上。所有控制器和水厂机械元件与一台PC相连接,尽管不同数据获取卡(先进技术PCL726、PCL813和PCLD885)。为了自动控制所有法,用C语言设计专门软件。根据以前软件设计,包括图形监控、数据备份、和关键工艺参数的控制(流量、pH、DO和温度)。pH控制根据ON/OFF法则扮演可靠的药剂师作用增加碳酸钠。DO控制根据机里设计的数值PID法则,它能修改空气流量,使用了一个大的流量计(Bronkhorst Hi-Tec,0-20Ln/min)。处理厂位于室内,通过加热、通风和空调来调节温度。
2.4 实验设置
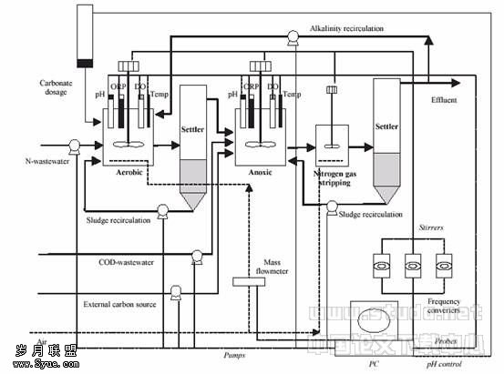
实验工作在两级污泥中进行,处理厂分两个独立的阶段:硝化和反硝化。图1显示了处理平面图。含氮废水流进硝化活性污泥法,一个27L好氧反应池和一个沉淀池构成。好氧反应池自动控制pH在7.5。DO通过PID控制器保持在3mgO2/L。保持温度在20℃300天,然后改变温度在15℃30天,最害将温度控制在25℃。污泥停留时间(SRT)大约为25天。

水和污泥线
空气线
控制线
图1 处理厂布置图
硝化活性污泥法的流出量是反硝化活性污泥法的流进量1/3倍(图1)。其它两个是含 废水和外加碳源。反硝化阶段由一个27L缺氧反应池、一个15L池和一个沉淀池构成。氮气在缺氧池生成,在池中吹脱,因此有利于下一步沉淀。温度和好氧反应池相同。pH不用控制,它的值大约为8.0-9.0。SRT在15天左右。
氮负荷率(NLR),硝化和反硝化率定义为:的
(1)
(2)
(3)
HRT是水力停留时间,[VSS]reactor是生物量浓度,[N-NH4+]in是流进氨氮浓度,[N-NH4+]out是流出氨氮浓度,[N-NOX-]in是流进氮氧化物浓度以及[N-NOX-]out是流出氮氧化物浓度。
2.5 分析方法
总悬浮固体(TSS)、挥发性悬浮固体(VSS)、污泥体积指数(SVI)、碱度和氨氮按照APHA’S标准方法进行分析。氯化物(Cl-)、硫酸盐(SO42-)、亚硝酸盐(NO2-)、硝酸盐(NO3-)和氟化物(F-)用WATERS量子4000E CE根据毛细管电泳作用进行分析。分析条件为20℃温度,15千伏负电源,在254纳米间接用UV检测和5分钟分析。
3 结果和讨论目前研究硝化和反硝化反应池生物接种来源改进Ludzack-Ettinger反应器的初步研究,该反应器已经处理废水由一年多了。法用相同微生物菌启动,然后朝着专业菌培养(由于特殊的实验条件)。两级污泥厂连续运行了450天,使用实际、高浓度工业废水。
3.1 硝化
3.1.1 pH控制
含氮废水含有碱度比硝化根据化学计量所需碱度药少。为了解决这个问题,一套自动控制法通过增加固体碳酸钠控制硝化反应池的pH。这个控制供应了必要的碱度,因此pH条件有利于反应。硝化反应最佳pH值范围为7.5-8.5。本实验选择7.5值,由于高的pH氨氮物会转化为氨,而氨会抑制反应。添加碳酸钠提供了硝化细菌适宜的条件,避免了使用它们培养基之一的物质无机碳,该物质会产生潜在抑制。
校正固体药剂师供给碳酸钠准确的数量(每剂量1.3gNa2CO3)。由于控制法记录每天总的剂量,可以出每天使用碳酸钠总量。在这个实验中,检验碳酸钠消耗量是否和碱度减少理论值相同,寻求硝化法适宜的设计值(每N-NH4+消耗7.1gCaCO3,或者4.26gCO32-/g N-NH4+)。所得实验值为消耗每gN-NH4+需要6.1±0.6g Na2CO3,与4.4±g CO32-/g N-NH4+(非常接近理论值)相一致。
在运行140天后,反硝化法部分水回流到硝化法。通过该污水回流重新获得了反硝化法产生的部分碱度,因此减少了碳酸盐添加量。
3.1.2 污泥培养
硝化反应池开始生物量浓度大约为4000mgVSS/L。图2显示该反应池的VSS和TSS浓度和它的SVI。在整个研究中VSS浓度保持在3500±700mgVSS/L。VSS/TSS比率为48±8%。但是,这个比率在200至250天时低于平均值;值降低是由于外加碱源引起的。最初碳酸钠改变为另一种便宜的碱源氢氧化钙;硝化反应池中添加钙离子引起硫酸盐和氯化沉淀。那些盐分增加了污泥无机成分,VSS/TSS比率减少到30-35%。为了解决该问题,碱源再用碳酸钠,VSS/TSS比率达到本研究的平均值。在整个研究中硝化污泥有好的沉淀性,VSI值低于50mL/g。
3.1.3 氮的去除
图3显示了在450天运行期间硝化法进水和出水所有氮化合物的浓度和氨氮去除百分比。有两个周期,一个没有碱回流,另一个有碱回流(反硝化法出水,如图1)。回流包括硝化法中稀释进水氨氮浓度,但没有降低NLR。表格4显示两个运行的操作参数。在两个运行平均硝化率非常高。在整个研究中氨氮去除率也非常高,范围为90%-100%。

图2 TSS,VSS,%VSS/TSS和整个研究中硝化法的SVI值

图3 在整个研究中硝化法进水和出水所有氮化合物的浓度和氨氮去除百分比
表格4
整个研究中硝化法操作参数

比较进水氨氮浓度和出水氧化氮浓度(亚硝酸盐和硝酸盐),证实了氨氮去除是由于硝化发应,两个浓度相等。另外,碳酸盐消耗所得值和硝化化学计量值相等。那些结果否认了氨氮是通过吹脱或者其他微生物(如ANAMMOX处理)途径去除的。
3.1.4 最大硝化率
和那些工业规模处理厂相似的条件下进行实验确定MNR,连续等等。在进行那些实验遇到的问题是含氮废水中高浓度,因为如果NLR比MNR大,大量氨氮积累将会发生。积累抑制了反应,所观察到的硝化速率不是最大值。因此,实验逐渐地、控制 NLR增长的进行。紧紧当NLR稍微超过MNR时,法才有一些氨氮积累;但是,观察到硝化率依然时最大值。
三个实验分别在15℃、20℃和25℃进行。图4(a)显示第一个实验在温度15℃时的结果。实验开始时NLR为0.06gN-NH4+/gVSS-1d-1,没有发生氨氮积累。在NLR增加到0.13mgN-NH4+/(gVSS.d)时,NLR明显高于MNR,产生了150mg N-NH4+/L积累。测量了三个水力停留时间5-16天时段,可以知道计算除出作为平均值的MNR,其值为0.10±0.01g N-NH4+/(gVSS.d)。图4(b)和图4(c)分别显示了第二个和第三个实验结果。两个实验的MNR计算和第一个实验相同,第二个实验(T=20℃)MNR的计算利用了测量了二个水力停留时间13-20天时段,其值为0.21±0.01g N-NH4+/(gVSS.d)。第三个实验(T=25℃)MNR的计算利用了测量了二个水力停留时间12-20天时段,其值为0.37±0.03g N-NH4+/(gVSS.d)。那些数值说明了温度对硝化率的影响。温度系数是θ=1.14±0.03,调节那些速率适应于方程(
)。
图5将本实验25℃时MNR值与不同处理高浓度、氨氮废水法已出版的数据相比较。由于大多数早期数据在25℃取得的,因此MNR也选择该温度。本实验MNR明显高于BNR一级污泥法MNR见表。这是合乎逻辑的结果,由于在一级污泥法进水/N比率对可完成的MNR的不良影响。
更具体来说,进水/N比率3.4,MNR硝化系统获得了0.37gN-NH4+/(gVSS.d),是一级污泥系统处理相同废水的12倍,其硝化-反硝化速率为0.03 gN-NH4+/(gVSS.d)。为了使本研究MNR与生物膜硝化速率对比,硝化速率采用容积负荷而不是质量负荷。在25℃做实验,MNR容积负荷为1.3gNm-3d-1。本研究实验数据与固定硝化生物膜系统比较,提供了十分不一致的结果。不同结果的原因也许是工业废水不同成分。尽管它们都能用于高浓度氨氮废水处理,但它们彼此有自己的特性,影响了生物处理过程。工业废水研究包括高浓度氨氮、高浓度硫酸盐、氯化物和一定浓度氟化物(见表2)。那些成分会影响生物处理;例如,高浓度氯化物或者氟化物会抑制硝化处理。

3.1.5 基质对硝化的抑
在第一次运行所取得的结果证实进水氨氮浓度5000mgN-NH4+L-1处理困难,由于小的去除百分比下降导致硝化反应器500 mgN-NH4+L-1积累。去除百分比下降的原因是NLR的增加超过了系统反硝化速率的直接结果。在500mgN-NH4+L-1,20℃和pH=7.5时,自由氨浓度大约7.7 mgN-NH4+L-1。自由氨引起氨氮氧化和亚硝酸氧化菌的抑制。抑制也导致1500N-NO2-L-1的积累和硝化速率从0.15下降到0.10 mgN-NH4+VSS-1d-1。为了减轻这个抑制,当硝化反应器中氨氮浓度接近300mg N-NH4+L-1数值时,NLR开始下降了。
3.2 反硝化
在不同阶段硝化系统的出水在反硝化系统中处理,利用两种不同外加碳源。为了研究两种外加碳源对反硝化速率的影响,在稳定状态,系统的MDR被评价。
3.2.1 乙醇混合物作为碳源的反硝化
乙醇混合物作为第一种外加碳源用来做实验。外加碳源作为-废水主要含有相同有机物,工业产生的。进水和出水氮浓度(硝酸盐加上亚硝酸盐,尽管亚硝酸盐的作用几乎忽略)见图5(a)。
温度保持20℃,外加碳源流量被调节保持/N比率为5gN-1,以确保系统不被有机物抑制。200天外加碳源研究分成6个运行阶段。表6概括了运行参数的数值和给出了每个运行阶段的氮和生物浓度平均值,采用了标准偏差。反硝化速率的误差根据消耗量来计算,误差与每个浓度标准偏差。
在运行1和2里,系统受硝化系统供应大量的氮抑制。为了使运行加快,在运行3-6固体硝酸钠添加一定数量到反硝化反应器里。
在运行3和4系统一直受到基质的抑制,由于出水氮浓度在0和30mgN-NOx-L-1之间浮动。在运行4反应器中生物浓度增加到平均值9700mgVSSL-1。高浓度生物量产生了大量氮气,引起了沉淀池上浮问题。在运行5这个问题被克服了,通过减少系统里生物浓度到平均值3600mgVSSL-1。在这个运行里,反硝化不再受基质抑制,由于出水氮浓度一直超过60mgN-NOx-L-1。在那些条件下取得反硝化速率是MDR:0.64±0.10g N-NOx-gVSS-1d-1。这个速率保持了21天,因此它被认为稳定状态被取得了。在如此高的速率运行导致操作问题,由于大量氮气产生。由于这个原因,进水浓度降低了。在新的反应条件下反硝化速率下降到0.22±0.07 N-NOx-gVSS-1d-1,该数值保持了55天高性能水平,没有引起任何大的操作困难。最后运行说明了本系统可以在高反硝化速率运行比较长的阶段。在反硝化阶段使用乙醇混合物消耗的/N比值是4.3±0.4ggN-1。
表7对本研究取得的MDR和几个已经出版的进行了比较。可以看到本研究MDR高于一级污泥系统(硝化-反硝化)所取得的MDR。原因是在本系统没有通氧气到缺氧池,因此没有好氧硝化有机物质。在本系统产生了高百分比反硝化菌。但是,在序批式反应器里纯培养反硝化细菌,其MDR大于本研究的MDR.
3.2.2 甲醇作为外加碳源的反硝化
运行200天后,外加碳源改变为甲醇混合物。用自来水稀释,为了维持与乙醇有相同HRTs。图5(b)显示了甲醇作为外加碳源时反硝化系统进水和出水氮浓度(硝酸盐加上亚硝酸盐,尽管亚硝酸盐作用可以忽略)。
温度保持在25℃,进水/N比值为5ggN-1,为了确保本系统不会受有机物限制。以这种外加碳源运行了140天,分成了三个阶段。表8概括了每个阶段运行参数和显示了氮平均值和生物浓度,和标准偏差。反硝化速率误差计算采取误差与每个浓度有一定的关系为标准误差。用这种碳源,没有显示氮受限制的迹象,因此没有必要添加固体硝酸氮取得MDR。
在80天内反硝化速率从0.04±0.03gN-NOx-gVSS-1d-1增加到0.17±0.06 gN-NOx-gVSS-1d-1。这个增加是由于反硝化生物适应甲醇混合物需要一段时间。有报道说适应甲醇的时间在50和100天。利用甲醇混合物做碳源时/N比值是3.9±0.5ggN-1。
表9对比了利用甲醇混合物为碳源取得的MDR和不同已经出版了用纯甲醇为碳源的研究。一级污泥硝化和反硝化系统的反硝化速率是很大的,有比本研究更高和更低值。反硝化污泥系统和纯培养的结果比所有目前研究都要高。更低速率是由于碳源使用在本目前研究,纯的甲醇不能利用。

图5 反硝化系统进水和出水氮浓度,(a)乙醇混
合物作为碳源,(b)甲醇混合物作为碳源



3.2.3 比较最大反硝化速率
为了比较使用两种碳源所取得的MDR,有必要修正甲醇混合物的MDR,由于该速率是在25℃测得而乙醇是在20℃测得的。相同微生物通过实验确定温度系数是1.10。通过修正后,甲醇混合物在20℃的MDR大约为0.11gN-NOx-gVSS-1d-1,然而乙醇混合物是0.64 gN-NOx-gVSS-1d-1。因此使用乙醇混合物的MDR大约是使用甲醇混合物的MDR的6倍。这个比率高于其他资料数值,使用乙醇的MDR大约是使用甲醇的MDR1.5-3.5倍。这个不同是由于乙醇混合物使用组分,它包括了丙酮(10%)和异丙基乙醇(10%)。
4 结论
本论文的结果说明了含有氨氮浓度高达5000mgN-NH4+L-1、高浓度硫酸盐和氯化物的工业废水可以使用生物。两级污泥硝化-反硝化系统去除。
活性污泥系统取得的硝化速率非常高。取得的MNR在15℃、20℃、25℃分别为0.10、0.21和0.37gN-NH4+gVSS-1d-1。在整个实验中硝化污泥有非常好的沉淀性能,SVI值小于50mLg-1。不论进水浓度有多大,氨氮去除百分比是非常高(90-100%)。处理这种高浓度氨氮工业废水主要问题是硝化处理受基质抑制。
活性污泥反硝化系统处理硝化系统出水,在不同阶段使用两种不同外加碳源。第一种碳源主要是乙醇,第二种碳源是甲醇(60%)、丙酮(10%)和异丙基乙醇(10%)的混合物。为了研究两种外加碳源对反硝化速率的影响,MDR在稳定状态估算的。第一种碳源在20℃取得的MDR大约为0.64 gN-NOx-gVSS-1d-1,然而第二种碳源在25℃是0.17 gN-NOx-gVSS-1d-1。如果温度系数考虑的话,使用乙醇的反硝化速率大约高于使用甲醇的反硝化速率6倍。