低温下压阻式压力传感器性能的实验研究
来源:岁月联盟
作者:佚名
时间:2010-08-24
Experimental Study On Performance Of Pressure Transducer At Low Temperature
|
| |
摘要: 通过实验对压力传感器的温度效应进行了研究。结果表明,当温度在低温范围内变化时,压力传感器的零点输出有较大的变化,但输出特性仍保持良好的线性;灵敏系数随温度的升高而减小。
关键词:低温 压力传感器 零点输出 输出特性 灵敏系数
ABSTRACT: The performance of pressure transducers was conducted experimentally at low temperature. The results shows that the zero-output of pressure transducers will decrease with the decreasing of temperature while the output performance remains good linearity, and the sensitivity of transducers will decrease with the increasing of temperature.
KEYWORDS:Low temperature, Pressure transducer, Zero-output, Output curve.
|
|
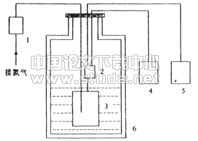
1 前言 测量历来是推理客观性的保证。压力测量是整个计量测试技术的一个组成部分,在生产和科学实践中起着重要的作用。压力测量对合理地使用原材料,改进工艺流程,提高产品质量,都是必不可少的环节。在工业生产的自动化过程中,压力是检测的一个重要参数。 50年代,美国的一些实验室着手研究半导体的压阻效应,并且证实,半导体的压阻效应比导体大得多,其灵敏系数比金属应变片高50倍以上。六十年代以来又到直接利用硅做传感器的敏感元件,并在其适当部位渗入一定的杂质而构成应力敏感元件,即固态传感器技术。 扩散型半导体应变片,一般是在高电阻率(即经掺杂)的N型硅片上扩散一层P型杂质,从而形成P-N结阻挡层。用这样方法可以在一个基底材料上用扩散工艺做出电路的四个臂组成一个全电桥。 一个半导体应变片,长为L,截面积为A,电阻率为ρ,则其电阻R应为: 在轴向外力作用下产生的变形为dL/L,此时电阻相对变化为: 面积的相对变化可以近似为: 所以:  其中ε为电阻的纵向改变, 。可见,电阻值的变化是电阻长度、截面的集合应变效应和材料电阻率变化的压阻效应的综合结果。 因而应变片的灵敏系数K为: 也即:K=(1+2υ)+π1E (6) 其中:π1--纵向压阻系数;E--杨氏弹性模量;υ--泊松比。 可见,K与半导体材料、掺杂浓度、扩散层厚度、应力相对于晶轴的取向都有关,例如,掺杂浓度愈低,则压阻灵敏系数愈高,但是温度影响也愈大。灵敏系数数不仅取决于尺寸变化引起的电阻变化(1+2υ),还取决于电阻率随应变变化引起的电阻变化(π1E),而且π1E是最重要的项。影响半导体应变计的基本误差有两个:即电阻温度系数和灵敏度温度系数。 传感器芯片处的温度变化较大时,例如从室温变化至液氮温区,由此引起的零点漂移和灵敏度的变化,在如此大的范围内进行温度补偿存在较大困难。而零点漂移和灵敏度温度漂移对测试结果都有很大影响。本文将就温度对压阻式传感器性能的影响进行研究。 2 压阻式传感器结构 扩散硅压力传感器[1]是用集成电路工艺在硅片上制成四个等值扩散电阻组成一个惠斯通电桥,具有体积小、重量轻、迟滞小、灵敏度高等优点,因而得到广泛应用。 压力传器有上下两个压力腔,对表压传感器,上压力腔与大气相通,称为低压腔;下压力腔与被测压力相通,称为高压腔;中间由压力敏感的硅膜片隔开。当硅膜片两边存在压力差时,在硅膜片上产生应力,硅膜片上的四个等值电阻在应力作用下,阻值发生变化,一对变大,另一对变小,使电桥失去平衡,输出与被测压力成比例的电压[2]。 一般情况下,低压腔靠电缆内导线的间隙漏气作用保持大气压。然而,由于此缝隙很小,而且导线一般长约两米,当压力传感器置于低温时,电缆本身的收缩,加上电缆内的空气和低压腔气体体积收缩使其压力变为不可预知。其状态显然严重地影响了低温下压力测量的准确性。为解决这一问题,在传感受器后盖焊接一根紫铜管,将导线从铜管中引出,如图1所示,这样大大地增加了腔与大气的通道,使低压腔始终保持与大气压一致。为了研究传感器的温度性能,必须测得传感器芯片所处的温度。为此,将铜一康铜热电偶从铜导管插入,其感温头靠近芯片,如图1中5所示。  1-压力管,2-壳体,3-硅片,4-高压腔,5-热电偶,6-低压腔,7-铜管,8-导线 图1 压力传感器结构示意图 3 实验安排 为了测定压力传感器零点与温度的关系和在不同温度下传感器的输出性能,设计了如图2所示的测量系统。用液氮杜瓦提供冷源,在杜瓦中垂直方向存在温度梯度,将压力传感器放在杜瓦中的不同位置得到不同的温度。为维持杜瓦内温度分布稳定,在杜瓦口处加盖,尽可能地减少外界因素干扰引起的温度波动。用氮气作为气源,用0.02级的浮球式压力计作为标准压力计。恒压源为压力传感器提供恒定电压。传感器的输出和热电偶的电势用IMP分布式数据采集系统进行采集。  1-浮球式标准压力计,2-压力传感器,3-压力容器,4-恒压源,5-数采系统,6-液氮杜瓦 图2 压力传感器标定系统图
|
4 实验结果与分析
4.1 零点输出与温度的关系
当进行零点-温度关系测量时,去掉气源,使容器3与大气直接相通。将传感器置于不同位置,经过充分预冷,热电偶输出稳定后,采集压力传感器和热电偶的输出。对两只选用的传感器进行测量,其零点输出-温度的关系如图3所示。从图中可以看出,在温度低于-95℃时,两个传感器的零点输出存在不同变化,3#压力传感器的零点输出随温度变化比较大,2#压力传感器的零点输出随温度变化比较平缓。而当温度高于-95℃时,2#和3#压力传感器的零点输出随温度的变化比较一致,都随着温度升高而增大。

图3零点输出与温度的关系曲线
4.2 低温下传感器的压力输出特性
当进行低温下传感器的压力输出特性标定时,将容器2接于标准压力源上。测量前,先将传感器置于预定位置,经过充分预冷。对以上两只传感器的测定结果、输出特性曲线分别示于图4和图5中。图中示出了五个温度下的压力-输出曲线。由图可见,在不同温度下,压阻式的压力传感器在低温下仍具有良好的线性输出特性。

图4 3#压力传感器输出特性
图5 2#压力传感器输出特性
4.3 低温下传感器的灵敏系数
从图4和图5可以看出,虽然传感器的压力-输出低温下存在良好的线性,但是温度对压力传感器的灵敏系数有影响,如图6所示,是压力传感器随温度降低而变化的情形。从图中可以看出,随着温度的升高,压力传感器的灵敏度系数在逐渐减小。

图6 温度对灵敏系数的影响
5 结论 本文就温度对压力传感器零点输出、输出特性和灵敏系数进行了研究,得到以下结论:(1)温度对压力传感器的零点输出有较大影响,温度越低,零点输出越小;(2)在低温下,压力传感器输出特性具有良好的线性;(3)压力传感器的灵敏系数随温度的升高而减小。
通过以上实验分析可知,温度对压力传感器性能有明显的影响,因此在用压阻式压力传感器进行压力测量,温度发生变化时,必须进行标定。
[1] 潭祖根. 压力测量仪表,北京:机械出版社,1981
[2] 程大亨. 热工过程检测仪表,北京电力出版社,1997